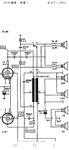
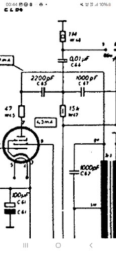
Bonjour, connaissez vous ce type de condensateur de 10nF/500v et ces spécificités (C44 sur le schéma). Je sais que c’est un condo non polarisé mais il ressemble à un condo chimique. Aussi que représente la bague noire à son extrémité?
Merci de vos retours.
Bonjour,
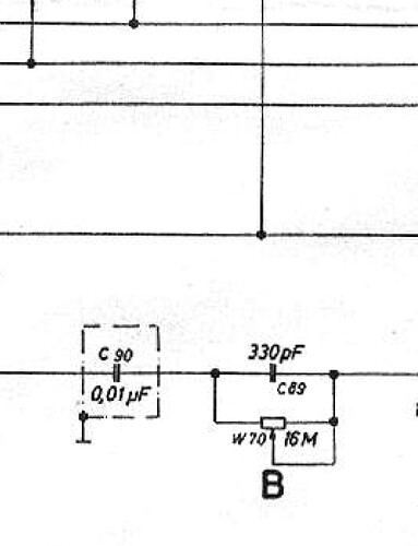
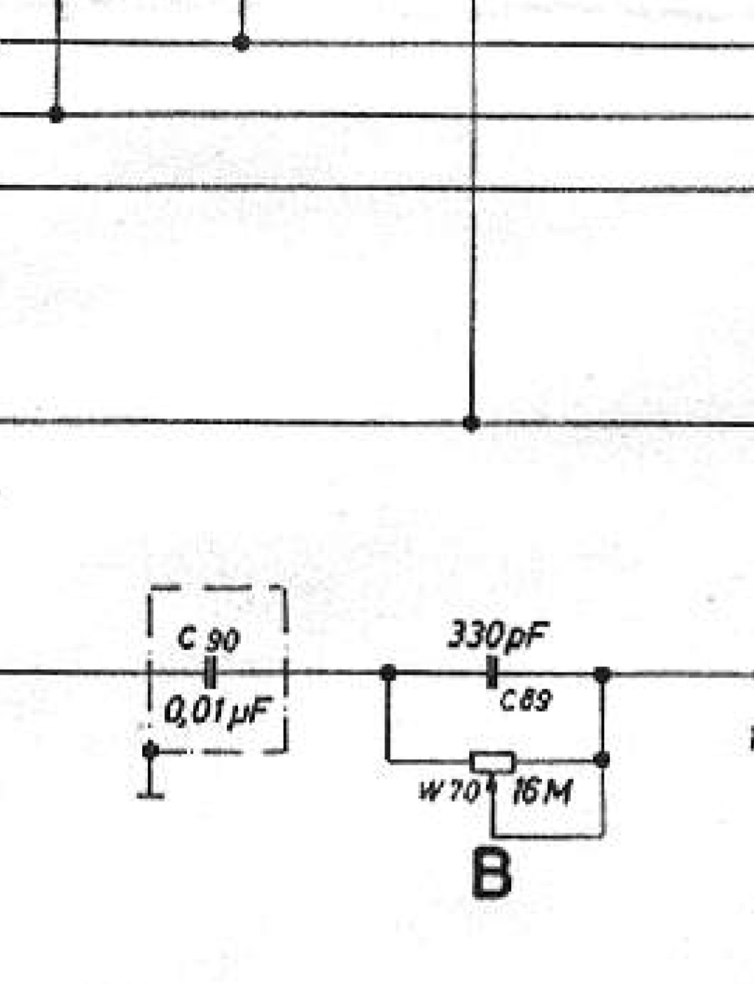
le trait indique l’armature extérieure, devant de préférence être coté masse ou point froid dans le cas d’un circuit d’entrée, non pas que ce condensateur soit polarisé, mais pour faire office de blindage.
(le montage dans le mauvais sens ne risque rien pour le condensateur mais risque de récolter de la ronflette)
Là ou il est placé , en sortie de lampe finale, entre la plaque et le circuit des tweeters, seule la capacité et la tension sont importante , le sens n’a aucune importance.
(il n’y aura aucune différence et rien de perceptible dans le son)
Il me semble que c’est la partie extérieure de la feuille d’alu considérée comme « blindage » et à relier à la masse quand un des deux côtés doit l’être.
A moins que ce soit l’inverse … ![]()
Merci pour votre tetour. Pour le trait c’est ce que je pensais aussi mais je voulais la confirmation. Par contre ce qui m’intrigais c’est son boitier qui n’est pas courant pour un non polarisé il ressemble vraiment a un chimique. Savez vous quelle est sa constitution interieure ? Ceci dit maintenant que je l’ai remplacé je vais l’ouvrir et l’osculter, je vous ferai une photo de l’interieur. Encore merci.
D’ailleurs parfois on rencontre des condos à trois pattes dont une patte de blindage, vous les remplacez par quel type de condo ? Merci
Pour faire simple, le repère, doit, dans la mesure du possible, se trouver côté masse, dans un découplage, et, ne pas se trouver du côté grille dans une liaison.
Bonjour,
pour les condensateurs à 3 fils, dont un blindage a mettre a la masse, on peux les remplacer par des condos axiaux 2 fils entouré d’un bout de feuillard de cuivre , du type de ce qu’on utilise dans le logement des potars de certaines guitares « solid-body » (qui n’en ont souvent pas sur les guitares bon marché) ou , employé en jardinage, comme répulsif contre les escargots et limaces (généralement vendu en G.S.B ou jardinerie, ou parfois dans certains discounter alimentaires)
Bonjour Guy et tous ,
de mémoire de lecture et de formation j’ai retenu ceci
sur mon petit montage paint que je te propose qu’en penses tu ?
2 clics
Bonjour,
non, ce n’est pas forcément le point soumis a la tension la plus basse qu’on met l’armature extérieure, c’est vrai pour des circuits de découplage de grille ou des circuits d’entrée, mais pas ceux de sortie ou c’est souvent le coté a la tension la plus forte, coté +HT
(le +HT étant, du point de vue audio, le point froid du point de vue signaux B.F car retournant à la masse en alternatif a travers la faible impédance des condensateurs chimiques de filtrage d’alimentation)
Et puis il y a des cas ou ça ne sert carrément à rien de chercher le sens (cas des condensateurs en série avec les tweeters des filtres BF passifs, a basse impédances et soumis a de forts niveaux )
bonjour,
merci beaucoup
voila le Sloup comme j’aime
voir même que j’adore
Ok merci pour vos conseils. Reste à trouver du feuillard de cuivre… sinon je pensais récupérer du blindage d’un fil coaxial (que j’ai en stock) et renfermer le condo dans ce blindage… bien sûr en isolant les pattes de tout contact avec de la gaine thermo…affaire à suivre… Bon dimanche à tous.
Pour leblindage, et dans les cas ou il est nécessaire d’en mettre, préférer le feuillard cuivre, commencer par faire le tour des jardineries (qui sont souvent ouvertes même le dimanche), ça sera plus facile a mettre en oeuvre, et moins sujet a court-circuit, que de la tresse de coaxial (dont les brins peuvent s’éparpiller)
Le feuillard de cuivre se trouve facilement dans le. rayon moquette des grandes surfaces , ça sert a eliminer les charges statiques
Ok c’est noté merci à tous. Gabriel
Il y a même, du « scotch » (terme générique) comportant sur son dos une fine pellicule de cuivre, ou d’aluminium. Ça peut, rendre service, mais, en plaquant les condensateurs de liaison au châssis, on est en général bien tranquille. Il y en a qui sont montés sur des circuits imprimés, loin de tout blindage ou plan de masse, et, qui ne génèrent aucun ronflement.
Effectivement et je n’avais pas pensé à cette option. J’ai personnellement en stock du scotch haute température, pour conduit de cheminée entre autre, qui a effectivement une face métallisée. Je vais tester si cela peut se souder à l’étain. Merci
tesa Ruban Adhésif Aluminium – Bande Auto Adhésive en Aluminium pour la Réparation et l'Isolation de Surfaces Métalliques – Résistante Haute Température, Imperméable – 10 m x 50 mm : Amazon.fr: Bricolage
Si c’est de l’alu, ça ne se soude pas à l’étain.
on peux avec le flux « alutin 51 » de castolin
pas donné mais super fonctionnement
mais attention ce n’est pas du petit lait
Oui c’est bien du scotch avec une face en aluminium.
cela te coutera moins cher de commander du scotch cuivre au lieu de l’alutin 51
Oui je le pense et plus efficace que l’alu aussi. Merci
Doctsf (Modèles & Marques)
Annonces






