Bonjour et bienvenue sur ce site.
Attention, sur les postes disposant de la fm il vaut mieux ne pas toucher aux condensateurs céramiques de la tête fm. Le réglage dépend de leur positionnement et de la longueur des pattes.
non pas les plus accessibles
c’est ceux la en priorite
ce sont ceux capables de faire de gros degats
et on ne touche pas au reste
Bonsoir @David19 , il est préférable et plus sûr de ne pas remplacer tous les condensateurs au hasard faute de quoi vous avez 100% de chance de mettre votre poste en panne. Ce serait dommage puisqu’il fonctionne!
Il faut prceder par "étage " le premier à considérer etant l’alimentation dans lequel se trouve les condensateurs de filtrage à remplacer obligatoirement.
Avant de remplacer ces condensateurs prenez une photo du câblage et repérez les polarités + et -. Remplacez les 2 condensateurs c10 et c48 par des 47uF(valeur normalisée aujourd’hui)puis vérifier le câblage avant de remettre sous tension si possible avec une ampoule de 60W à filament en serie sur le câble d’alimentation (prendre une rallonge et poser une douille sur l’un des câble) ce montage évite les catastrophes en cas d’erreur de câblage des condensateurs. Si la lampe éclaire faiblement vous pouvez brancher le poste directement et mesurer les tensions.
Une fois l’alimentation ok vous pouvez passer au 2ieme etage à vérifier : la BF où les condensateurs à remplacer sont dits de liaison c51 et c54 de 20nF. Suivez la même procédure : photo, câblages, mise sous tension avec ampoule en série.
Vous pouvez aussi remplacer c53 et c55 qui sont chimiques et polarisés .
Pensez à publier les photos sur le forum …et suivre les conseils de @Radiolo .
Bonjour,
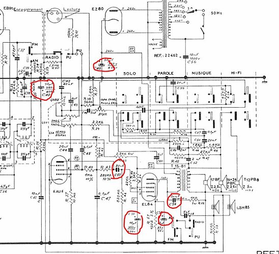
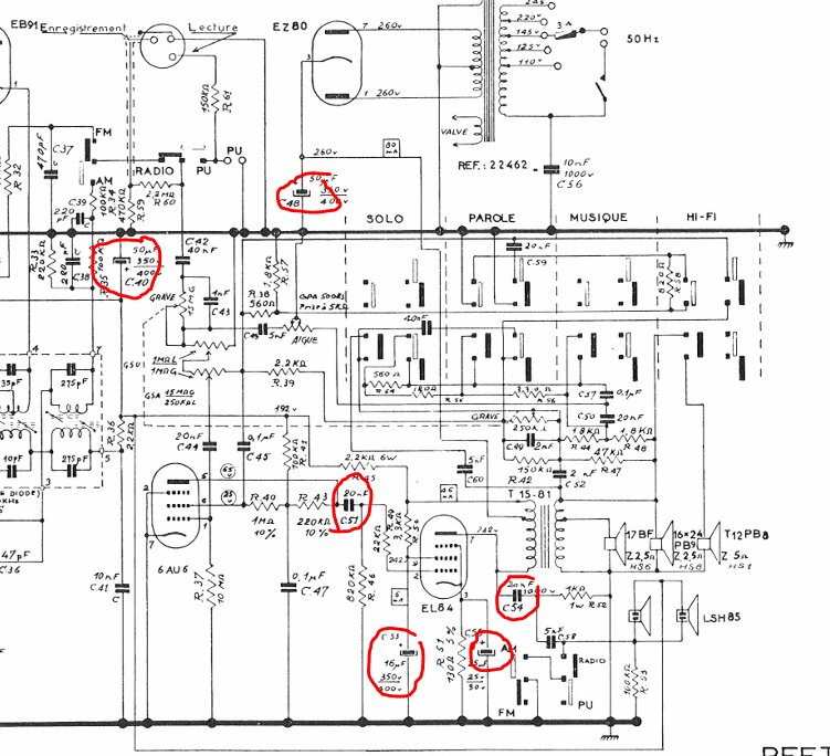
oui, ce qui doit conditionner la priorité de remplacement n’est pas l’accessibilité, mais ça doit être l’importance de ces condos et les risques encourus !
- En priorité « top No 1 » il faut remplacer les 2 électrochimiques de filtrage haute tension de 50µF, C40 et C48 (de part leur principe même, ils contiennent un électrolyte et vieillisent mal …Et, si ils se mettent en court-circuit, ou si ils explosent, ils peuvent faire de gros dégats ! ) prendre des 47µF 400 à 450V en valeur normalisées actuelles.
- En seconde priorité , mais importants aussi , les 4 autres condos entourés tout autour de la lampe EL84 , C51,53,54,55 (ceux là n’exploseront pas ! et ne feront pas de dégats majeurs … mais en cas de défaillance, ils peuvent endommager la lampe EL84, et , plus grave, le précieux transformateur de sortie !)
- En 3 eme priorité, bien que non entouré, le condensateur papier C56 de 10nF 1000V au primaire du transfo, en haut à droite sur le schéma (le risque avec celui là, n’est pas matériel mais corporel ! En cas de défaillance, il va mettre le secteur au châssis …d’ou risque d’électrocution si on touche n’importe quelle masse métallique du poste avec le C56 défectueux !) pour celui ci, on a le choix entre 2 cas : Ou bien , 1 er cas : on veux écouter les émissions AM , et avec le minimum de parasites, et il faut le remplacer car il contribue a diminuer les parasites… Ou bien , 2 eme cas : On n’écoute que la FM ou une source audio externe en mode P.U , et dans ce cas là, ce C56 ne sert à rien, il peut alors être purement et simplement supprimé !
Encore merci pour vos messages, grâce à vous je sais vers quoi aller. En voulant regarder de plus près pour voir comment c’était fait en dessous, j’ai eu l’agréable surprise de découvrir… une trappe, qui donne donc un bel accès.
Je ne sais pas si j’aurai accès à tous les condensateurs que vous m’avez indiqués, mais c’est déjà un bon point. Je vous joins quelques photos, je n’ai rien vu de choquant hormis un condensateur qui semble… à deux doigts de prendre sa retraite de façon prématurée, ahah.
Encore merci, quand je vois vos messages ça me donne vraiment envie de m’en occuper au plus vite !
Bonjour,
il y a effectivement un condensateur jaune à rayures de marque C.E.F qui est clairement très malade ! (et présente un risque d’explosion imminente !)
Les électrochimiques , beiges , ou jaunes, de marque Oxyvolt , bien que d’aspect sain, auraient besoin d’être remplacés car on ne sais pas l’état de conservation de la chimie qu’ils contiennent …
Les condos sous tubes verre avec les bouts bouchés au brai noir, de marque « capa » " auraient également probablement besoin d’être changés, ce sont des « papiers » et ils vieillissent mal , le papier peut avoir pris l’humidité et ils sont alors « fuyards » (électriquement)
Inversement, certains n’ont pas du tout besoin d’être changés et sont très fiables, notamment les tubulaires céramiques beiges clair, et les cylindriques couleur moutarde (ce sont de bons condos qui vieillissent très bien !) les petits cylindriques Efco marrons n’ont normalement pas non plus besoin d’être changé (d’une qualité un peu moindre , mais peu sujet à altération, ils vieillissent bien)
Bonsoir à tous,
Je prends note, je vais essayer de trouver la valeur des condensateurs à changer et je passerai commande.
Je m’y mets ce week-end si j’arrive à trouver un moment et je vous tiendrai au courant !
Bonne soirée ![]()
Doctsf (Modèles & Marques)
Annonces 





