Bonjour à vous tous
J ai chiné un autoradio/chaîne HI-FI de marque IMPEX, en relativement bon état cosmétique
Que je suppose être des années 70/80
Qui connais ? Il me manque juste le connecteur de sortie existe t’ il des archives ?
Il faudrait que trouve je schéma de brochage
Voici les entrailles de cet ensemble
Bonne journée à vous tous👍
Tu n’as plus qu’à l’installer dans ta Maserati… 
@jackoe @kibydouille
oui mais vu l’avertissement en rouge le brochage du connecteur est totalement hors standard …
Je me doute oui
Dans ces années là rien était standard
A mon avis il y a un plus et une masse, peut-être un plus après contact pour antenne électrique et les haut-parleurs 
Un peut grand pour la Maserati
bjr,
j’ai la meme dans un carton il faudrait que je le retrouve…
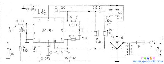
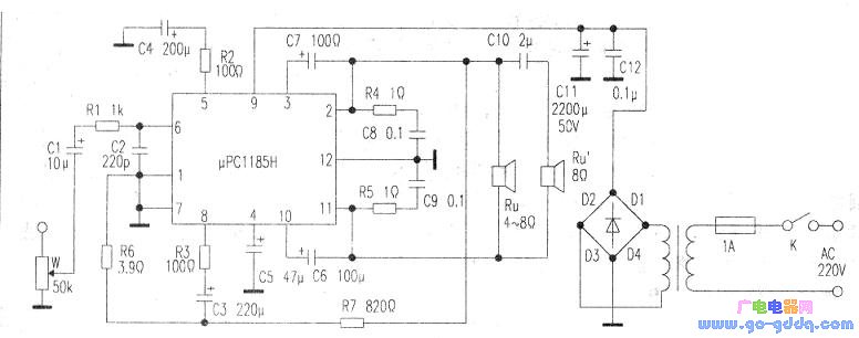
attention c’est des amplis en pont , en général des µC1185H et les sorties hautparleur sont isolées de la masse.
Ces circuits sont assez fragiles et j’en ai souvent remplacé!
Peutetre que ce schéma pourrai aider a reperer les sorties HP
les fils HP vont vers le bouton « fader » de l’ampli (sorties en 4 HP)
Tu ne l’a pas installé dans ta Maserati ?
Merci pour tes renseignements 
je sait pas si c’est la meme mais j’ai trouvé ça:
si les couleurs de fils correspondent cela devrait etre bon!
1 « J'aime »
Si je ne me suis pas trompé cela devrais donner ça:

Merci @Radioman33 ça va m aider considérablement Bonne soirée