Sharp GF6060 - radio cassette

Bonjour,

J’ai retrouvé le radio cassette de mon adolescence (un Sharp GF6060). Je l’avais oublié, mais que de souvenirs avec cet appareil, toute la FM des années 80.

N’ayant pas d’argent à l’époque, j’avais rajouté une résistance en série avec le moteur pour réduire sa vitesse et économiser les bandes magnétiques, commutable.

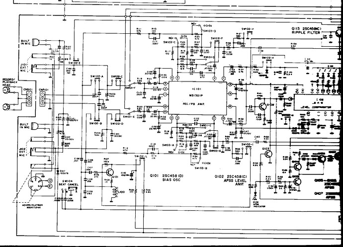
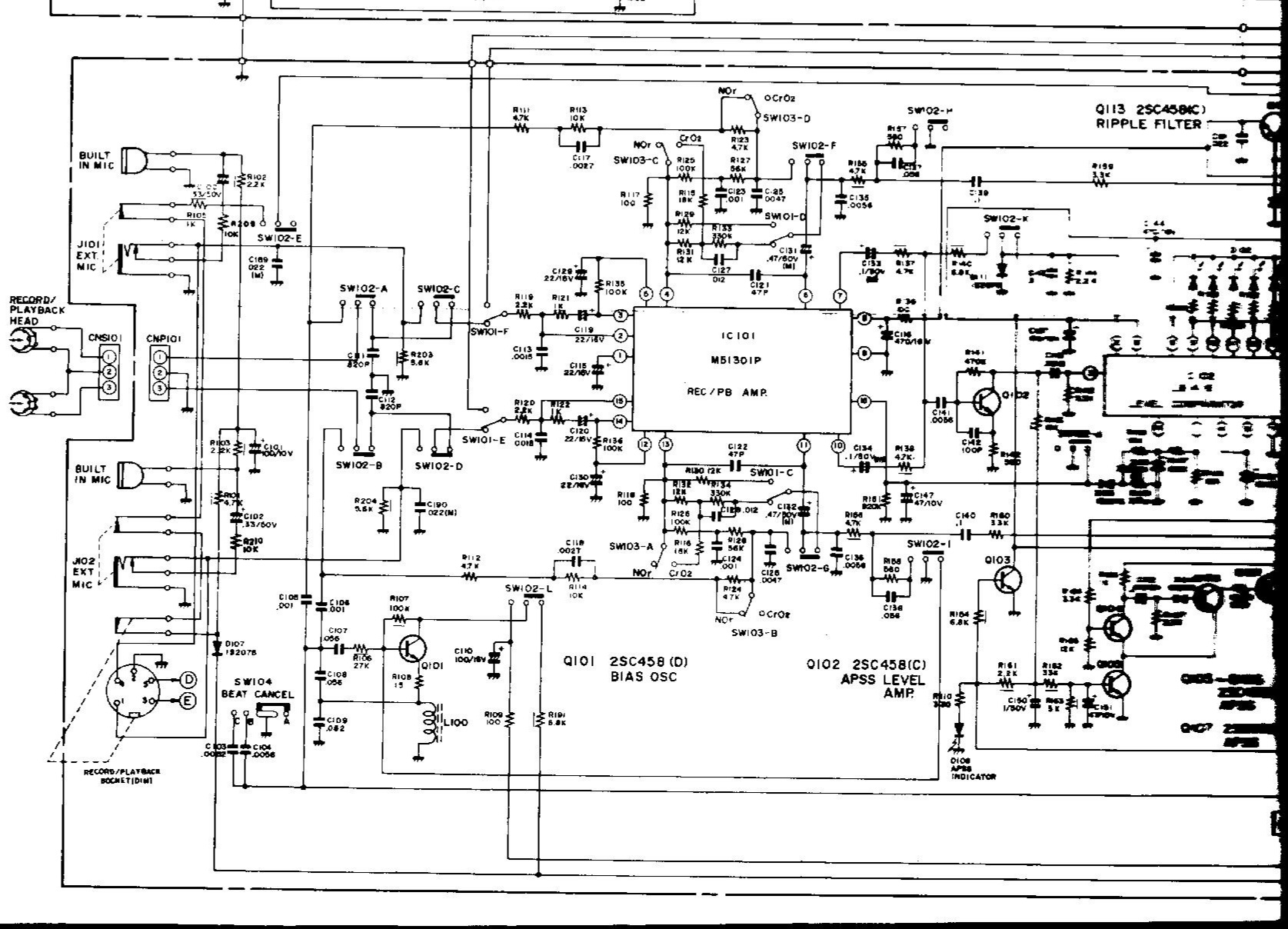
Il a grillé il y a 30ans, j’ai retrouvé le diagnostic du dépanneur de l’époque. Le circuit M51301 est mort, et il est mentionné sur le devis que cette pièce n’est pas disponible.

J’ai le service manual, j’ai remplacé le M51301, et les dégâts sont plus profonds, l’appareil ne fonctionne toujours pas. Pas de son, le vu-mètre est erratique.

Quand je regarde le schéma, je me dis qu’à part des transistors, qu’est-ce qui aurait pu griller avec le 51301 ?

Tant d’émotions me reviennent en mémoire, que j’aimerais dépanner cet appareil.

Bonsour,

Peut-être un petit lien vers sa fiche sur le GL afin de mieux comprendre de quoi il s’agit :

Fiche qui comporte également le schéma si vous voulez que nous puissions raisonner sur ce problème c’est un plus …

Et la partie ampli enregistrement lecture avec ce fameux M51301 est ici :

Comme d’habitude pas de miracles, il faut mesurer les tensions continues sur les semi-conducteurs afin de trouver une anomalie et suivre le signal audio au signal tracer ou à l’oscilloscope.

La panne originale n’était peut-être pas ce circuit intégré, mais le fait qu’il n’était pas livrable à l’époque arrangait bien le dépanneur qui pouvait ainsi déclarer l’appareil irréparable.

Merci pour ce premier retour.

La photo, curieusement, ne correspond pas à mon modèle. Je vais essayer de trouver une photo.

Pour le réparateur d’époque, je ne sais que penser, mais j’ai tendance à penser que vous avez raison.

Bon, à suivre.

pourtant il est bien marqué

Oui mais il a existé peut-être plusieurs versions avec des présentations légèrement différentes selon les contients d’exploitation :

  • Europe
  • Asie
  • Amérique

Comme c’était souvent le cas à l’époque pour le matériel Japonais.

PS : J’ai trouvé et changé un schéma plus lisible en pdf sur Elektrotanya que j’ai ajouté à la fichie :

Le mien, c’est celui-ci:

http://wehikul-czasu.com/eksponat/sharp-gf-6060.htm

J’ai trouvé quelques photos de meilleure qualités que nous pourrons ajouter à la fiche, il s’agit donc de la version H

On le voit également très bien ici :

C’est bien lui.

Et je me souviens qu’il pouvait retrouver tout seul les débuts d’enregistrements sur les cassettes, c’était bien pratique. C’est la mention APSS (Auto Program Search System) qui apparait en façade.

Oui exact, un « gadget » de Sharp présent sur les radiocassettes hauts de gamme et les chaines hi-fi de la marque à cette période. (durant laquelle j’étais en formation dans un commerce de radio-télévision)

bonjour a tous j’ai trouvé le même
quelqu’un l’a déjà démonté pour le changement de courroie
je voudrai savoir si quelqu’un a des pièces détachées


je recherche le sélecteur comme celui du function a coté

et je voudrai savoir l’épaisseur du galet ou il manque peut être quelque chose sur l’axe

Bonsoir,

Vous pouvez peut-être utiliser des joints toriques pour remplacer ces bandages caoutchouc.

Ou des joints pour raccords de robinetterie.

bonjour j’ai vu qu’il y avait 1 joint galet dans le logement