salut,
depuis peu, j’ai un magnétoscope portatif hitachi vt-680s équipé d’un moniteur couleur intégré.
le moniteur fonctionnait pas trop mal, mais avec quelques imperfections.
j’ai fait le tour des chimiques, et celui sur l’alimentation de la THT (1000µF 16V) n’était plus bon, et avait fuit.
et un autre, miniature de 4,7µ dans la partie ampli video qui était completement cuit aussi.
je ne parlerai pas de la partie magnéto, tout les chimiques miniature de 10 et 4,7µF étaient completement naze.
bref, la video va mieux, c’est maintenant la couleur qui est partie en vrille.
la panne est arrivée juste apres le remplacement des 2 condensateurs.
j’ai reverifié ce que j’ai fait, et apriori je n’ai pas fait de boulettes, donc peut être un hasard.
un autre probleme étant que le manuel de service pour le vt-680s est introuvable aux endroits habituels, il faut se contenter de la version pal (vt-680me).
voilà une photo (je ne peux pas filmer parceque le téléphone ne synchronise pas) des symptomes :

le vert pur est devenu pratiquement gris clair, et le magenta devenu marron.
et un bruit est apparu, c’est assez visible je pense.
ce qui me surprend un peu c’est que le jaune, le cyan, et le blanc sont correctes, et ont logiquement besoin du vert pour l’être.
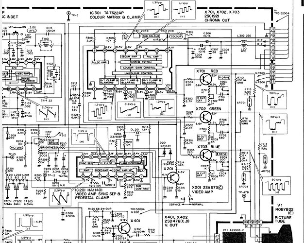
le CI chroma est un AN5630N et l’ampli video un HA11401.
doc du AN5630N : AN5630N Fiches technique(PDF) - Panasonic Semiconductor
doc du HA11041 : HA11401 Datasheet, Video Amplifier.
je ne sais pas vraiment lequel est chargé du matriçage… apriori le HA11401, mais sa doc technique n’en fait pas mention, ni son diagramme. et le AN5630N n’est apriori que le décodeur secam.
je ne connais pas toute les subtilités du secam, me v’la donc perdu et j’appel à l’aide.
qu’est-ce qui a bien pu se passer, si y’a des idées ?
merci d’avance, et bonne fêtes ![]()
Doctsf (Modèles & Marques)
Annonces 


