Modification circuit régulation de vitesse moteur

salut,

j’appel à l’aide pour tenter de modifier un circuit de régulation de la vitesse d’un moteur de cabestan pour un magnetoscope philips N1700, qui est un VCR « long play ».

le but est de rammener la vitesse du cabestan à celle du VCR standard.
ce qui veux dire concretement de faire passer la vitesse de 6,56 cm/s à 14,29.
la course de l’ajustement de la vitesse de « roue libre » ne permet pas de ratrapper la difference.

ces machines sont faites de modules qui n’étaient pas documentés, juste fait pour être remplacé sans poser de questions…
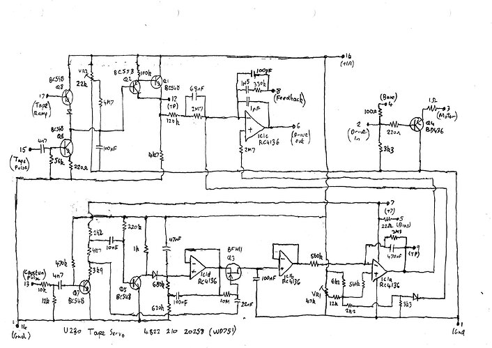
heureusement depuis, certains ce sont amusé à faire les schémas de ces modules, et voici celui en question :
U230_Tape-Servo_4822-210-20258.pdf (615,6 Ko)

mon niveau en électronique « pure » est proche du néant… avoir un schéma c’est bien, mais le comprendre c’est mieux, mais c’est pas mon cas.
donc pour augmenter la vitesse, je pourrai tenter de modifier quoi ?

pour l’instant, je me suis essayé à modifier quelques résitances, avec disons un demi succes. j’ai pu réussir à augmenter, mais avec une marge de manoeuvre sur VR1 qui va de lent à moins lent avec un étalement correcte, mais qui va de moins lent à trop rapide d’un seul coup. je n’arrive pas à trouver une balance convenable.

au finale, la résistance modifié est celle de 12K (avec une 2,2K actuellement) en sortie de VR1. c’est la seule qui a vraiment eu un effet. certaines autres ont agit aussi, mais sans apporter beaucoup plus.

donc voilà à peu pres où j’en suis, en ésperant avoir été assez clair…
et merci d’avance :slight_smile:

1 « J'aime »

et le moteur du cabestan est branché où? C’est quel type de moteur ?

Bonjour,

Les tambours ont il le même diamètre sur Lp et les autres ? Il doit bien y avoir une histoire d’inclinaison de tête et d’inclinaison de piste entre les deux ?

c’est un moteur à courant continu, basse tension et à balais.
parcontre, je saisi pas trop la premiere question, tu veux savoir quoi ?

il faut effectivement aussi remplacer le tambour par un de VCR standard.
y’a effectivement deux differences majeurs avec le LP : le double azimut et la suppression de l’éspace de garde entre les pistes.
mais les tambours sont phyisiquement identiques et totalement interchangable.

et il y’a aussi le placement de la piste de tracking de different, il faut aussi échanger la tête audio/control.


ben si le moteur est branché là tout le reste du circuit n’aura aucune influence sur sa vitesse…

c’est pourtant bien ce module, et uniquement lui, qui permet de contrôler la vitesse du moteur.
j’ai pas une grande comprehension du circuit, mais c’est ce module qui modifie la tension que fournit le BD436 au moteur.
regarde VR1, c’est celle qui agit sur la vitesse de « roue libre ».

le probleme, c’est que la plage d’ajustement d’origine est assez limité.
il doit bien y’avoir quelquechose à faire pour y parvenir, et j’ai tout de même reussi à elargir un peu la plage d’ajustement en jouant avec la résistance en sortie de VR1 (la 12K, actuellement rempalcée par une 2,2K), mais c’est loin d’être parfait.

quelles tensions en (2) et (6) quand tu fais varier VR1 ?

la tension est pour ainsi dire identique en 2 ou 6.
elle varie (dans la configuration actuelle avec une 2,2K au lieu de la 12K en sortie de VR1) grosso modo de 6 à 21V

Mon avis de béotien est que ce ce ne sont pas les mêmes moteurs sur les 2 appareils. Il y a en vraisemblablement un qui tourne d’origine 2 fois moins vite que l’autre. Ou il y a un système mécanique de réduction différent en sortie du moteur.

y’a pas grand chose en commun par rapport au magnéto donneur, le donneur du tambour est un N1481, et lui utilise des moteurs secteur avec regulation par courants de foucault.

hum. Et la tension d’alimentation fait combien ? 24V ? Si t’as déjà 21V au moteur ça sera dur d’aller bcp plus vite.

je l’ignore,
mais il est possible d’aller plus vite, le soucis actuel étant que quand la vitesse est dépassée, ça arrive brutalement et c’est pour ainsi dire hors contrôle.
ce qu’il faudrait c’est résussir à recentrer la plage d’ajustement quelquepart entre 15 et 23V

et si 24V est la limite, elle est au dessus de ce qu’il faut pour atteindre les 14,29 cm/s.

quelle tension ici ?

la ligne +1a c’est 12V

edit : et j’en profite pour remericer @Grocrabe d’avoir converti le pdf en image, c’est vrai que c’est plus simple pour tout le monde :slight_smile:

1 « J'aime »

j’avoue que ce schéma me laisse perplexe, notamment cet ampli op qui n’a que des capas en contre-réaction. En continu ça doit pas le faire…

il est possible qu’il y’ait des coquilles, ça a été relevé à la mano.
dans tout les cas, ça dépasse de loin ce que je peux comprendre.

tout ce que j’ai à peu pres compris, c’est qu’en remplaçant la résistance de 12K par 2,2K ça a vraisemblablement permis d’augmenter la tension en sortie de VR1 et a eu pour effet d’élargir la plage d’ajustement, et d’avoir un gain de vitesse déjà pas si mal par rapport à l’origine, mais pas encore idéal.

edit : et si je met une résistance plus faible, j’atteint une butée. la vitesse sera dépassée, mais comme je l’ai dit, le saut sera brutal et sur une course tres réduite sur VR1. si y’a besoin je pourrai faire des videos pour montrer concretement ce qui se passe.

oui, je comprends. Les signaux transmis par les deux 2.3M vont être intégrés et ressortir en 6 mais il y a aussi l’entrée 8 qui ressemble vguement à un ampli de charge, improbable ici.
Je pense que ce que tu observes est lié au fait qu’il y a une boucle de rétro-action qui stabilise la vitesse (15 ? 17? 8? ) et qu’avec ta manip sur la résistance tu atteins la limite de ce que cette boucle peut stabiliser. Du coup y’a plus de régulation et le moteur part à fond.

l’entrée en 15, c’est les impulsions de 25 Hz enregistrées sur la bande pour le tracking.
elles ne sont pas encore dans l’équation parcequ’il faut échanger la tête audio.
pour l’instant elles ne peuvent pas être lues, et c’est pas plus mal… tant que la vitesse idéale en roue libre ne sera pas atteinte, ça sert à rien, à part avoir encore quelquchose qui peut jouer contre moi.

l’entrée 8, ce sont vraisembablement les aimants sur la roue volant qui renvoient les impulsions pour le contrôle fin de la vitesse que permet le tracking, et dire aussi que le cabestan tourne suffisemment bien pour ne pas déclancher un arrêt d’urgence.
pour l’instant, vu qu’il n’y a pas de tracking, elles ne doivent pas avoir beaucoup d’effet.

et 17, ça je ne sais pas ce que c’est.
edit : sous toute reserve, c’est peut être des impulsions qui seront renvoyées au contrôle fin de la vitesse du tambour, donc toujours quand le tracking est possible.
en gros, pour l’instant, tout est en roue libre.

je vais aller regarder le manuel de service pour le « tape ramp ».
je devrai pouvoir clarifier ça :slight_smile:

bon finalement, je sais pas si je pourrai être beaucoup plus précis sur le « tape ramp ».
mais parcontre j’ai pu trouver le diagramme de la partie qui nous interesse, peut être que ça peut aider à comprendre certains trucs du schéma ?

le +10 sur le collecteur du BD437 c’est une alimentation de 33V.
ça répond sûrement quant à la limite. y’a de la marge apparemment :smiley: