Pour prrparer la suite : une photo de ka platine de convergrnces et une phoyo de la notice qui est soys le circuit imprime svp
Sous le circuit imprimé des réglages convergences, je n’ai pas de notices .
bonjour,
qui a dit que Philips c’est pas bien fait la preuve
prendre au moins l’alim qui convient pas celle du post 237 ancien transfo alim mais celle de l’additif nouveau transfo
pour lire les symboles
de liaison platine je vais joindre aprés
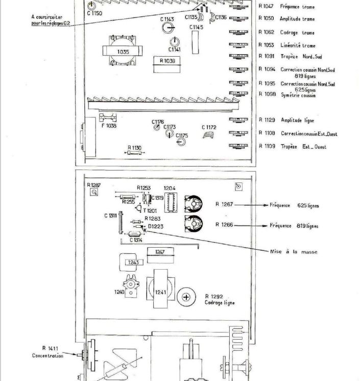
Bon très bien, c’est ce que je voulais voir : les 6 potards violets et rouges à gauche : réglage des G2.
Je regarderai demain ou regardes la doc " TVC5" : il faut court-circuiter 2 plots sur sur la platine balayage trames pour faire apparaître une ligne.
Tu coupes 2 couleurs avec « coupure » , et avec le potentiomètre violet restant tu fais juste apparaître la ligne colorée, dans le noir… Pareil avec les 2 autres couleurs…
Je ne me souviens plus si il faut positionner contraste et lumière d’une façon particulière ? Regardes ou je regarde demain… Il faut que le portier soit en mode « couleur » également, donc envoyer un signal en couleur à mon avis ?
une fois que ça c’est fait il ne doit plus y avoir de dominante colorée sur l’image en couleurs, juste une dominante bleutée sur une image sans signal SECAM (PAL par example).
« Pour les impuretés c’est quand il y a un fond bleu qui peut y avoir du mauve ou violet »
En général on règle la pureté sur du rouge il me semble, mais j’avais réglé sur CAB3, jamais sur TVC5, mais la procédure est la même sur tous les TVC…
Tu veux que je règle la puretée ?
Le réglage des convergences ne figure malheureusement pas dans la doc dispo dans le GL ![]()
J’avais proposé ça dans mon message :
« Bon très bien, c’est ce que je voulais voir : les 6 potards violets et rouges à gauche : réglage des G2. »
REGLAGE DES G2 POUR ENLEVER LES DOMINANTES COLOREES.
Le reste on verra ensuite…
Sur la photo de la platine que tu as mise, on voit les 2 plots à court-circuiter… Attention à ne pas faire de court-circuit avec le reste !!!
Il me semble que tu confond pureté des couleurs et équilibre des couleurs :
pureté : on alimente 1 canon (le rouge par exemple) et les électrons vont taper les luminophores bleus ou verts, provoquant des tâches d’autres couleurs…
équilibre des couleurs : on envoie la bonne dose de R, de V et de B pour que le blanc apparaîsse bien blanc, sans dominante colorée.
Dans les premières pages il y a un chapitre sur le réglage des convergences :
https://archives.doctsf.com/documents/afficher_document.php?num_doc=91895&num_fic=1
Je ne sais pas si c’est ça que tu cherches comme doc.
Pour la partie du 40 V c’est identique ![]()
Le 40V ça a l’air bon d’après les tensions qu’il a relevé, on peut passer à la suite à mon avis. Je lui propose de régler les G2 avant de s’attaquer aux convergences ?
J’ai court-circuite avec une pince crocodile … Maintenant je peux allumer le tv ?
Si la pince ne touche pas ailleurs, ne risque pas de tomber et de faire un beau court-circuit !!!
Bonjour,
les tensions relevées sont bonnes je dirai même plus trés bonne vu son age ah ce TVC 5 une merveille
Oui, c’est ça, merci , mais il faudrait mettre cette doc avec celle du châssis TVC5 elle serait plus facile à trouver ![]()
EDIT : c’est fait ![]()
Tout à fait d’accord : le plus beau TVC que j’ai jamais vu !!! Le CAB3 c’était bien pensé mais usine à gaz avec ses tubes. Le TVC5 : un modèle d’intelligence, d’accessibilité et de simplicité pour un TVC 110° DELTA !!!
Il a fait beaucoup de mal à THOMSON télévision, qui s’est senti obligé de sortir le CAB10 (les CBB6 et CAB9 avec leurs tubes ne faisaient pas le poids !)…
J’ai 3 lignes horizontales v, r et b
Je ne mes souviens plus : est-ce qu’en bougeant contrate et lumière ça change l’intensité de ces lignes colorées ?
Doctsf (Modèles & Marques)
Annonces 

