Voici la procédure de réglage sur les convergences
![]()
numérisation 10001.pdf (569,6 Ko)
numérisation 20001.pdf (569,5 Ko)
numérisation 30001.pdf (615,5 Ko)
numérisation 40001.pdf (582,7 Ko)
Voici la procédure de réglage sur les convergences
![]()
numérisation 10001.pdf (569,6 Ko)
numérisation 20001.pdf (569,5 Ko)
numérisation 30001.pdf (615,5 Ko)
numérisation 40001.pdf (582,7 Ko)
Oui mais a distance d’observation « normale » on ne remarque pas ces défauts, tout comme sur la photo.
Les téléviseurs numériques HD modernes nous font perdre conscience de ce qu’était la télévision analogique dans les années 70 - 80.
Avec les convergences on doit faire des compromis et les quatre coins sont rarement parfaits.
Mais à part cela les réglages de vos Philips « Made in France » ne sont pas très « intuitifs » comparé à ce que l’on trouvait sur les Philips multistandard KM1 et KM2 « Made in Holland », avec un numérotation de l’ordre des réglages logique et des croquis en couleur de la zone et l’effet du réglage sur le cache en plastique, on savait tout de suite la zone de l’écran où il fallait regarder et quel était l’effet du réglage.
Bonjour Armeni,
Cette photo est parfaite : il y a un léger problème de convergence en bas à droite, vraiment pas grave. ca ne se voit pas sur image en couleurs animée…
Essaie de passer un DVD et dis-nous ce que tu en penses ???
Je ne connais pas les KM, mais c’est très bien expliqué sur TVC5 : une notice sous la platine normalement, absente sur le poste d’Armeni ! Tophe 73 a scanné cette notice !!
Bonjour Jean Marc, oui c’est bien la notice qui est logée sous la platine des convergences, j’ai mis en 4 fichiers car le dépliant dépasse largement le format A4, au sujet du TRC a chauffage rapide perso je n’en n’ai jamais vue de pompé, au pire un coup de régénérateur sur le TRC et c’est reparti ou comme mentionné la supression et le shunt de la résistance de 1ohm si l’on ne possède pas l’appareil. Au sujet aussi d’un problème audio mentionné un peu plus haut par @mfc1818 je n’ai non plus jamais constaté a l’époque des pannes audio sur le tvc5, après exception peut être faîte… Et cela en a bien le droit sur ces vieux TV qui fait après pratiquement 45ans d’âge sont toujours sur leurs pieds et fonctionne relativement très bien et l’avantage sur un meuble console comme je possède l’audio est vraiment confortable a l’écoute et bien défini malgré le petit push-pull de transistors au germanium qui délivre quelques petits watts.Je le fait fonctionner de temps en temps pour qu’il garde la forme
Ce n’est plus le cas avec ces daubes d’écrans plats ![]()
Christophe
Super conception
J’en possède un qui attend son tour un KM1, beaucoup de transistors, beaucoup de tubes … Bref je prendrais mon pied pour sa remise en route
Usines a gaz diront certains mais tellement top quand sa fonctionne !!!
Bonjour,
Si je récupère ce genre de tv c’est pour les faire fonctionner au quotidien et le mètre à la place du tvc7 et non le mètre de coté sur une étagère.
Bonjour,
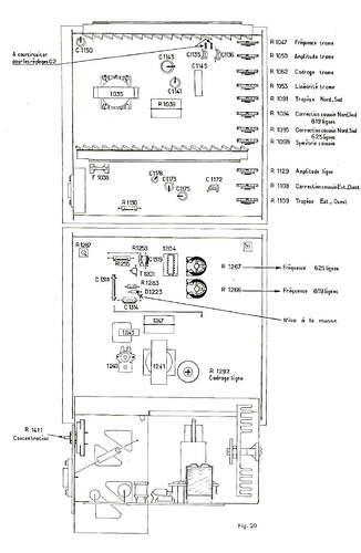
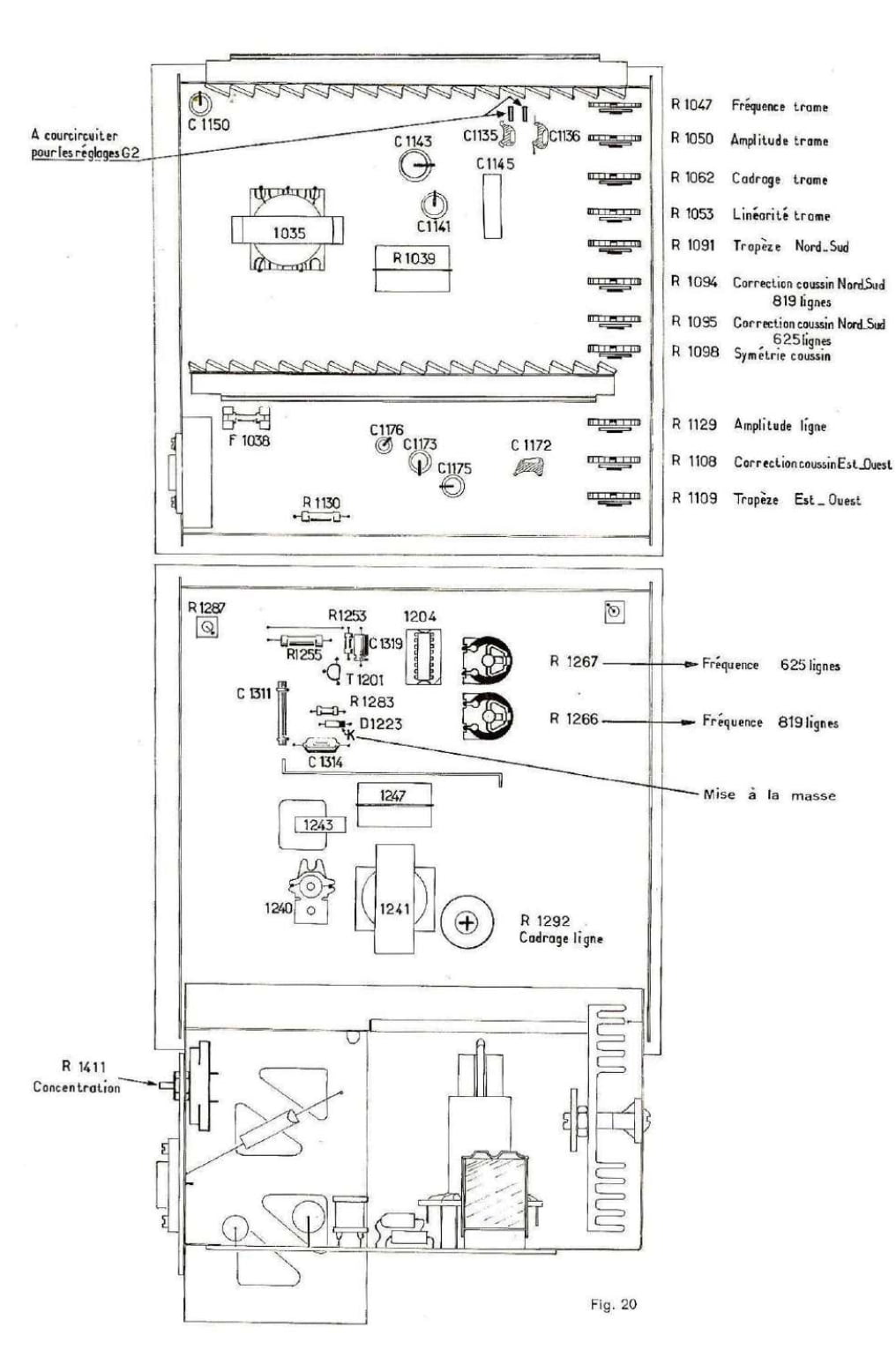
Le potentiomètre de cadrage vertical est une petite molette sur le bord de la platine balayage… C’est le 1062 (le 3eme en partant du haut). Voir Photo.
Le potentiomètre de cadrage horizontal est un bobiné (fragile) accessible par un trou sur la platine de balayage lignes (celle du bas) , avec un petit tournevis cruciforme (on voit l’empreinte cruciforme dans le trou)… C’est le « 1292 », voir photo
Pas de commentaires sur les 8€ de port (1 pinte de bière chez le cafetier du coin dans une grande ville). Essayez E44 : peut-être que le port est moins élevé ???
Tu as tous les documents dans la fiche du TVC5, mais tu ne sais pas chercher ![]()
Bien vu ce dessin kiki : Y’a tout dessus… !
Bien cordialement
Ou se trouve le connecteur bleu se trouvant sur l’unité de bleu latéral ?

J’ai assemblé les 4 scans de Totophe73 dans un fichier PDF de 2 pages, au format 38 x 24 cm.
Il faudrait éventuellement ajouter le fichier dans la page TVC5 du site doctsf.
reglages_convergences_tvc5.pdf (3,1 Mo)
tu peux le faire toi même
aller dans la fiche du TVC5 cliquer sur ajout de documents
choisir le type de documents pub , schéma, etc
cliquer glisser dans la fenêtre et enregistrer
Bonjour,
J’avais pensé au couple AC187/188 en défaut pour avoir lu sur le site que ces transistors Germanium vieillissaient très mal.
Par acquis de conscience, je les ai remplacés par des AC180/181 ce qui n’avait pas amélioré la panne.
Le dépannage s’est fait en testant chacun des compsants de la carte étant donné la difficulté de tester celle ci en dynamique dans le TV et ses espaces réduits… et puis la carte ne comporte pas trop de composants.
R 148, 1.5 R, était coupé, remplacé par une 1.8R au plus proche sous la main.

Bonjour, et bien voilà une bonne nouvelle, la carte ampli est dépanné ![]()
C’est de la construction simple et ce répare facilement.
Christophe
C’est fait !
Ces TVC5 sont très fiables et faciles à dépanner. A l’époque le support des constructeurs était fiable et j’avais fait un stage à la radiotechnique à Montpellier. Pour les dépannages, essentiellement à domicile, nous procédions par échange standard des cartes qui étaient ensuite remises à neuf dans l’atelier en fonction des recommandations du Service SA. Je vais rechercher les classeurs ou les techniciens documentais les pannes.
Ceci étant il faut éviter de bricoler sans un minimum de connaissances et d’outillage.
A mon avis il faut eviter d inverser les connecteurs du bleu lateral ? Ce tv a fonctionne comme ça. Normalement la reprise des reglages suivant la documentation explicite fournie devrait suffire ?
Oui merci, J’ai remis les connecteurs à leurs emplacements initiales. Après avoir hier après-midi et ce matin peaufiné les réglages convergences, c’est pas parfait mais acceptable. Cependant l’image manque de contraste et de lumière.
Y a des reglages dedans en sortie de detection video am, mais la ca devient complexe. L ideal avec ce tv serait d installer une entree video avec un petit ampli a 2 transistors et 1 diode pour l zlignement au nivezu du noir. Je l avaus fait sur le mien. Ampli obligatoire la vidro est a 7 volts environ dans tvc 5