Bonjour
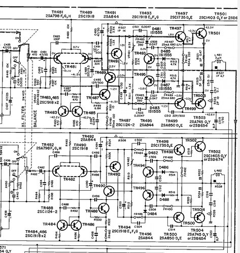
J’ai récupéré un ampli Yamaha ca-710 en panne. Dans l’ampli de puissance, il y a, sur chaque voie, un transistor 2SA850 (TR499/500). L’un est hs et l’autre avait été remplacé par un 2SA1111.
Le dernier étage comprend un 2SC1403 et un 2SA745 (TR501 à 504) qui, sur une des deux voies, avaient été remplacés par un 3055 et un 2955.
Ces remplacements sont ils corrects ?
Si non, y a t il des transistors équivalents facilement trouvables ?
Merci de votre aide
Le site AllTransistors vous dira ça.
Il y a aussi une liste qui traîne sur AudioKarma, avec des références actuelles et courantes. Sur ce même site on trouve souvent des posts de restaurations de ce type d’appareil. Par exemple:
https://audiokarma.org/forums/threads/yamaha-ca-610-shorted-power-transistor.893804/#post-13288816
https://audiokarma.org/forums/threads/ca-1010-unable-to-adjust-class-a-bias-normal-ok.992882/page-4#post-15544148
Bonjour David,
Comment arrive t-on à la liste d’AK ?
Merci
Bonjour,
2SA850 (TR499/500) → 2SA1111 → OK
2SC1403 et 2SA745 (TR501 à 504) Ft = 10 & 15 MHz
et 2N3055 & 2N2955 → Ft >= 2,5 MHz
C’est moins bon !
Additif:
Les 2N3055 & 2955 ont une tension de claquage Vce>= 60V.
Cet ampli nécéssite des Vcebr >= 80V, si ce n’est 90V.
Le 2N3055 est probablement HS aussi.
Effectivement, sur les tp2 (émetteur du 3055) et tp4 (sortie de voie), j’ai une tension de -40 v.
@Alayn, comment diagnostiques-tu que c’est le 3055 qui a claqué ?
@David : idem quartdepouce, je n’ai pas trouvé la liste d’équivalence, sur Audiokarma
Bonjour,
Les transistors originaux 2SC1403 & 2SA745 avaient une tension de claquage Vcebr >= 100V / -100V
« comment diagnostiques-tu que c’est le 3055 qui a claqué ? » je suppose !
TR495 sert de protection des transistors de puissance, sur les alternances négatives.
C’est plus rapide qu’un fusible !
En cas de courant trop important (*)dans les transistors de puissance, il court-circuite les bases des transistors Darlington TR499/503.
(1) un court-circuit sur l’alim positive, une charge trop réactive (par ex) et lequel des 2 a claqué le 1er, mystère.
Bonjour,
Trouvé équivalents dans ma vieille bible (répertoire mondial transistors)
C’est le Touret et Lilen ?
Si c’est ça , il est au GL ( 178Mo) en 2eme édition de 1979 .
Bonjour, tu peux trouver les transistors originaux : 2SA745 2SC1403 importé nouvel amplificateur de joint d'or tube apparié TO-3 - AliExpress
en cherchant un peu on trouve moins cher… 1-5PCS 2SA745 2SC1403 A745 C1403 TO-3 amplificateur audio tube assorti haute puissance électronique originale neuve en stock - AliExpress
95% de chances que ces « originaux » fassent un grand prout…
et le prout final n’en sera que plus grand.
Bonsoir, les transistors de ce type sur AliExpress ou eBay , méfiance aux fakes.
Sur E44, c’est trouvable en équivalents BDX, mais attention beaucoup proposés sont des darlington; d’autant que la configuration du schéma, les transistors finaux sont déjà en darlington.
Cherchez un peu sur E44, il y’a du BDX non darlington.pas trop chers et plus récents que les originaux.
Bonsoir, avec des nouveaux isolants mica pour T03.et visserie ad-oc, et canons isolants , et test d’isolation au multimètre.
Bonsoir,
D’autant que le fondeur est grisé !!!
Le prout, je ne l’ai encore jamais eu avec Aliexpress, ce qui n’empêche pas d’être prudent et vérifier les évaluations des vendeurs, et d’ailleurs Aliexpress rembourse sans broncher.
Je n’en dirai pas autant de farnell qui m’a vendu des transistors qui ne répondent pas aux caractéristiques et ont pétés sur mon ampli.
cqfd
Bonjour,
Vous êtes sérieux là!
Conseiller Ali Express pour l’achat de composants?
On est quelques uns sur ce forum à déconseiller (à juste titre) l’achat de composants sur les sites comme ebay, Amazon Ali et autres marchands de soupe.
Bonjour,
J’ai relevé les tensions sur quelques transistors, dans l’ordre : BC ; BE ; CE
571 : 21mV ; 630 mV ; -21,7 V
572 : 23,5 v ; - 580 mv ; -24 v
573 : -22,5 v ; 610 mv ; 23 v
574 : 9,6 v ; 650 mv ; -9 v
575 : 630mv ; 640mv ;10mv
576 : -4,2v ; -4,2v ; 10mv
577 : -33v ; -60mv ; 32v
578 : 31,7v ; 70mv ; 33,3v
491 : 1,7v ; -0,7v ; 2,4v
492 : -1,8v ; 900mv ; 2,7v
493 : 0,5v ; 0 ; 0,5v
494 : 0,7v ; 0 ; -0,7v le transistor est absent !
495 : -2v ; 0 ; 2v
496 : 0,25v ; -5,3v ; -1,7v
497 : 41v ; -0,3v ; -40,5v
498 :13,8v ; 13,5v ; -0,3v
499 : -39v ; -2v ; 41v le transistor est cassé
500 : -21,5v ; -8,5v ; 13v (transistor = A1111)
Et les tensions par rapport à la masse : B ; C ; E
501 : 10mv ; 40,8v ; 300mv
502 : -40,7v ; -40,7v ; -27,7v (transistor = 3055)
503 : 10mv ; -40,7v ; 300mv
504 : -40,2v ; 40,6v ; 40,6v (transistor = 2955)
Et les test points
TP1 et TP3 = quelques mV
TP2 et TP4 = environ -40V
Doctsf (Modèles & Marques)
Annonces 



