Merci Jean-Claude.
Ok, je vais vérifier ça. Je suis surpris que l’alimentation soit en alternatif 13-14V …
pour un branchement en alimentation externe, on est bien en DC ?
Le transformateur ne délivre pas immédiatement du DC ?
Houla…
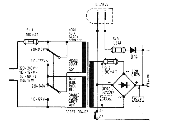
Le transformateur ne sert qu’à abaisser et à s’isoler de la tension alternative du secteur. Ici on passe du 230V AC secteur à 13 ou 14 V AC pour alimenter un pont de diodes. C’est le pont de diodes + des condensateurs de filtrage qui donneront du continu (DC).
Ah, OK.
Je dois dire que je n’ai pas de connaissances en électronique. Pourtant c’est un univers que j’aimerais bien connaitre.
Par ailleurs, n’y a t-il pas une possibilité de vérifier si l’alimentation arrive bien jusqu’au bouton poussoir « Marche/Arrêt » ?
L’alimentation secteur ne passe pas par le bouton « Marche/Arrêt ». Elle fonctionne en permanence dès que la prise secteur est branchée. C’est pourquoi, on peut la vérifier simplement avec les mesures décrites plus haut :
1 - Y a-t-il 13 à 14V AC sur les 2 fils que vous avez entouré en vert ?
Si non
2 - Enlever le fusible 160 mA (Prise débranchée !). Rebrancher la prise et mesurer la tension sur les 2 bornes qui portaient le fusible. Est ce que l’on mesure le secteur 230 à 240 V ?
OK, je vous redis ça.
J’essaye d’apprendre en même temps.
En regardant le schéma de la plaque imprimée correspondante, je suppose que les fils rouge et noir que j’ai entourés en vert (sur une photo précédente) arrivent là où j’ai entouré en ronds verts en dessous ?
Et effectivement , en prolongement d’un des ronds verts, on peut voir le sigle « ~ » (souligné avec un trait bleu), ce qui correspondrait à du courant AC. C’est bien ça ?
Les fils rouge et noir doivent arriver sur les bornes marquées s’un symbole « alternatif » (petit serpent) dans le rectangle pointillé « B20 C875 ».
Mais avant cela avez vous vérifié, depuis la plaquette qui porte le fusible, que le transfo est bien alimenté et qu’il fournit bien 13 à 14V AC.
La partie du schéma qui concerne l’alim secteur.

Les fils Rouge/Noir sont ceux marqués 13,5V dans un rectangle pointillé. Il faut vérifier cela avant d’aller plus loin.
Merci.
Je vous tiens informé jeudi car je suis en déplacement professionnel à partir de demain.
Je n’ai pas eu le temps d’y regarder aujourd’hui ; trop de boulot.
Cordialement,
Bonjour,
Je viens à l’instant de mesurer la tension sur les fils rouge et noir. Verdict : 13,8V AC.
Le transformateur n’est donc pas HS.
Quelles vérifications à faire ensuite ?
Je vais suivre vos conseils « pas à pas ».
D’avance, je vous remercie.
Bonsoir,
Les 2 fusibles sur la carte alimentation sont-ils bons et font-ils bons contacts avec leur support ? (un seul de ces fusibles sert avec l’alim secteur).
(impossible de joindre les photos)
Ces fusibles sont neufs.
Quelles vérifications puis-je faire d’autre ?
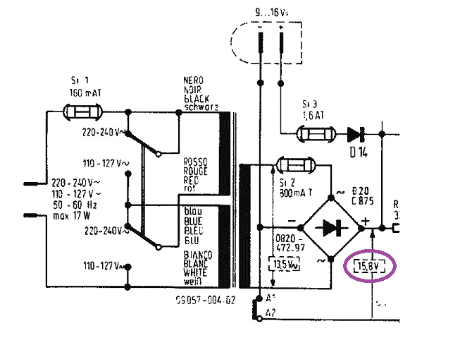
il faut faire la mesure du 15.8V DC apres le pont redresseur ( en position continu DC) pour voir s’il fonctionne

Oui, sur ces 2 rond violets. Maintenant avec le voltmètre en « DC ».
Doctsf (Modèles & Marques)
Annonces 





